Danh mục sản phẩm
Hổ trợ trực tuyến
Mr Hải - 0909837737
Sales ( Ms. Trinh ) - 0348 543 530
Hỗ Trợ Kỹ Thuật - 098 6996 383
Bộ phận kinh doanh - 098 5314 549
Tìm kiếm sản phẩm
Công Trình Tiêu Biểu
Băng Chuyền Cấp Đông
Bảo trì bảo dưỡng cụm máy nén
Cụm máy nén là trái tim của hệ thống lạnh, việc bảo trì bảo dưỡng thường xuyên không chỉ giúp đảm bảo hiệu suất hoạt động tối ưu của máy mà còn kéo dài tuổi thọ, giảm thiểu chi phí sửa chữa và tránh những sự cố bất ngờ gây gián đoạn sản xuất.
Bảo trì, bảo dưỡng hệ thống lạnh ( hệ dương) và xử lý xì hệ thống lạnh ( hệ âm )
Sửa chữa cuộn dây máy nén Bitzer là một công việc đòi hỏi kỹ thuật cao và kinh nghiệm chuyên môn. Cuộn dây là một thành phần quan trọng trong máy nén, chịu trách nhiệm tạo ra từ trường để vận hành máy. Khi cuộn dây bị hỏng, máy nén sẽ không hoạt động được hoặc hoạt động không ổn định.
BẢO TRÌ, BẢO DƯỠNG TỦ SHOWCASE
Tần suất bảo trì tủ showcase phụ thuộc vào nhiều yếu tố như: loại tủ, tần suất sử dụng, môi trường làm việc,... Tuy nhiên, thông thường nên bảo trì tủ ít nhất 6 tháng/lần.
Việc bảo trì, bảo dưỡng tủ showcase thường xuyên là một hoạt động quan trọng để đảm bảo thiết bị hoạt động ổn định, hiệu quả và kéo dài tuổi thọ.
BẢO TRÌ, VỆ SINH HỆ THỐNG LẠNH TẠI WINMART TRẦN PHÚ
Bảo trì, bảo dưỡng hệ thống lạnh là công việc cần thiết và cần có chuyên môn để thực hiện. Và việc bảo trì, bảo dưỡng hệ thống nên được thực hiện định kỳ 6 tháng 1 lần ( 1 năm 2 lần ) để đảm bảo sự hoạt động của hệ thống đạt hiệu quả, kịp thời phát hiện những hư hại và sửa chữa mà không làm ảnh hưởng đến việc dự trữ và bảo quản hàng hóa.
HỆ THỐNG LẠNH BỊ XÌ GAS
Gas lạnh hay còn gọi là chất làm lạnh là một thành phần không thể thiếu và đóng vai trò trung tâm trong hệ thống lạnh. Chính nhờ gas lạnh mà quá trình làm mát mới diễn ra một cách hiệu quả. Tuy nhiên gas lạnh có thể bị rò rỉ ra khỏi hệ thống lạnh mà chúng ta không thể đoán trước được.
HOÀN THÀNH CÔNG TRÌNH BẢO TRÌ – BẢO DƯỠNG HỆ THỐNG ỐNG GIÓ VẢI TẠI ĐỒNG NAI.
Việc vệ sinh, bảo trì ống gió vải cần được thực hiện bởi các đơn vị chuyên nghiệp để tránh những hư hại không mong muốn và cũng như tiết kiệm thời gian. Thiên Hải là một trong những đơn vị có kinh nghiệm trong bảo trì - bảo dưỡng hệ thống ống gió vải, sẽ mang đến cho Quý Khách Hàng sự hài lòng. hãy liên hệ với chúng tôi để được tư vấn và hỗ trợ nhé!
Kho lạnh bảo quản đá viên
kho lạnh bảo quản rượu
Lắp đặt dàn lạnh cho phòng máy nén tại Cần Thơ
Dàn lạnh công nghiệp là một thiết bị quan trọng trong các hệ thống lạnh quy mô lớn, được sử dụng rộng rãi trong các ngành công nghiệp như thực phẩm, dược phẩm, hóa chất, kho lạnh...
Lắp Đặt Hầm Đông Gió
Lắp đặt máy lạnh âm trần 5Hp tại Vietnam Musashi Paint
Tháng 3 năm 2024, Thiên Hải chúng tôi vừa thi công hoàn thành hạng mục lắp đặt máy lạnh âm trần 5Hp tại Công ty Vietnam Musashi Paint. Quá trình thực hiện kéo dài trong một ngày thì hoàn thành.
LẮP ĐẶT MÁY NÉN CHO 3 TỦ ĐÔNG SHOWCASE TẠI WINMART BUÔN MÊ THUỘT
TÊN CÔNG TRÌNH: LẮP ĐẶT MÁY NÉN CHO 3 TỦ ĐÔNG SHOWCASE TẠI WINMART BUÔN MÊ THUỘT
Tên Nhà Thầu thi công : CÔNG TY TNHH THƯƠNG MẠI DỊCH VỤ KỸ THUẬT THIÊN HẢI
Địa điểm: Số 78 Lý Thường Kiệt, phường Thắng Lợi, Thành phố Buôn Ma Thuột, tỉnh Đăk Lăk, Việt Nam.
NẠP GAS, THAY NHỚT, THỬ XÌ VÀ CĂN CHỈNH HỆ THỐNG LẠNH TẠI WINMART CAO LÃNH, ĐỒNG THÁP
Tên Nhà Thầu thi công : CÔNG TY TNHH THƯƠNG MẠI DỊCH VỤ KỸ THUẬT THIÊN HẢI
Địa điểm: F1, đường 30/4, Thành Phố Cao Lãnh, tỉnh Đồng Tháp
Sửa chữa cuộn dây máy nén Bitzer
Sửa chữa cuộn dây máy nén Bitzer là một công việc đòi hỏi kỹ thuật cao và kinh nghiệm chuyên môn. Cuộn dây là một thành phần quan trọng trong máy nén, chịu trách nhiệm tạo ra từ trường để vận hành máy. Khi cuộn dây bị hỏng, máy nén sẽ không hoạt động được hoặc hoạt động không ổn định.
SỬA CHỮA TỦ SHOWCASE ( TỦ MÁT ) BỊ XÌ
Tủ showcase ( tủ mát) là thiết bị quan trọng trong việc trưng bày và bảo quản hàng hóa, đặc biệt là trong các cửa hàng, siêu thị, nhà hàng. Việc sử dụng thường xuyên và tiếp xúc với môi trường có thể khiến tủ showcase gặp phải một số hư hỏng .
Sửa chữa tủ showcase
Tủ showcase là thiết bị quan trọng trong việc trưng bày và bảo quản hàng hóa, đặc biệt là trong các cửa hàng, siêu thị, nhà hàng. Việc sử dụng thường xuyên và tiếp xúc với môi trường có thể khiến tủ showcase gặp phải một số hư hỏng .
Sửa chữa và quấn lại cuộn dây bên trong máy nén Bitzer
Nhà thầu Thiên Hải là một trong những đơn vị sửa chữa máy nén lạnh Bitzer uy tín với kinh nghiệm hoạt động trong lĩnh vực máy nén hơn 14 năm, Thiên Hải trang bị đầy đủ trang thiết bị và linh kiện thay thế chính hãng.
SỬA CHỮA, VỆ SINH HỆ THỐNG LẠNH DƯƠNG TẠI WINMART NHA TRANG
Thiên Hải tự hào là một đơn vị chuyên cung cấp dịch vụ sửa chữa và bảo trì hệ thống lạnh. Với kỹ năng tay nghề cao, quá trình thực hiện thi công nhanh gọn, chính xác, đúng chuyên môn đúng kỹ thuật sẽ đem đến cho quý khách hàng sự hài lòng và đáng tin cậy.
Thay Máy Nén Cho Pepsico KCN Amata
THI CÔNG HỆ THỐNG KHO LẠNH - NHÀ MÁY CHẾ BIẾN THỰC PHẨM ĐỒNG NAI
Chủ Đầu Tư: Công Ty TNHH CHẾ BIẾN THỰC PHẨM ĐỒNG NAI Tư Vấn Thiết Kế: Công Ty Thiên Hải Thi Công Lắp Đặt: Thienhai tst co., ltd
THI CÔNG LẮP ĐẶT CÔNG TRÌNH HỆ THỐNG ỐNG GIÓ VẢI
Ống gió vải đóng vai trò vô cùng quan trọng trong hệ thống điều hòa không khí. Ống gió là những đường ống dẫn không khí điều hòa từ thiết bị xử lý không khí đến các khu vực cần. Sở dĩ, ống gió vải được ứng dụng rộng rãi trong hệ thống HVAC là vì :
VỆ SINH DÀN NÓNG ( DÀN NGƯNG ) THƯƠNG HIỆU EDEN
Dàn nóng hay còn gọi là dàn ngưng giải nhiệt là một thiết bị có chức năng làm mát khí nén trước khi đưa khí nén ra ngoài ( Khí nóng sẽ thổi qua bộ phận làm mát để hạ nhiệt ).
VỆ SINH ỐNG GIÓ VẢI NGÀNH CÔNG NGHIỆP
Vệ sinh ống gió vải là một công việc quan trọng để đảm bảo chất lượng không khí trong các tòa nhà, nhà xưởng và các công trình khác sử dụng hệ thống thông gió. Ống gió vải, với đặc tính linh hoạt và dễ lắp đặt, được ứng dụng rộng rãi trong nhiều hệ thống điều hòa không khí. Tuy nhiên, nếu không được vệ sinh định kì, ống gió vải sẽ trở thành nơi tích tụ của bụi bẩn, vi khuẩn, nấm mốc, gây ảnh hưởng đến sức khỏe con người và hiệu suất làm việc của hệ thống cũng như làm ảnh hưởng đến sản phẩm quanh khu vực.
Xử lý chống thấm sàn trần bê tông trong Siêu thị
Có nhiều phương pháp chống thấm sàn trần bê tông, mỗi phương pháp có ưu nhược điểm khác nhau. Việc lựa chọn phương pháp phù hợp phụ thuộc vào nhiều yếu tố như: tình trạng bề mặt bê tông, mức độ ẩm, yêu cầu kỹ thuật, ngân sách,...
Băng Chuyền Cấp Đông
KHO LẠNH BẢO QUẢN TRÁI CÂY
KHO LẠNH LONG KHÁNH
LẮP ĐẶT KHO LẠNH SEAFOOD
Hệ Thống Lạnh Chiller Giải Nhiệt Nước
- Sửa máy lạnh Công nghiệp - Vệ sinh bảo trì máy lạnh Công Nghiêp - Cung cấp lắp đặt hệ thống máy lạnh công nghiệp - Cung cấp – lắp đặt – bảo trì hệ thống máy lạnh chiller, Dàn lạnh AHU, FCU, PUML, …
BẢNG GIÁ KHO LẠNH
Kho Lạnh Thương Mại
Câu hỏi thường gặp
SẢN PHẨM HOT
Copeland ZR19M3-TWD-522
Nguồn điện: 380-420V; 3 pha; 50Hz
Công suất lạnh :157000 BTU/H
Dòng chạy :23.7A
Dòng đề;198A
Môi chất lạnh R22/R404A
Bên công ty chúng tôi chuyên cung cấp tất cả các loại máy nén lạnh , dàng lạnh công nghiệp và lắp đặt kho lạnh chuyên nghiệp.
MÁY NÉN BITZER 4JE-15Y-40P
- Model : 4JE-15Y-40P - Công suất điện: 15 HP - Công suất lạnh: 12.74 kw
Máy nén copeladnZB15KQ-TFD-524
Model:ZB15KQ-TFD-524
Nguồn điện:380-420V/3P/50Hz
Công suất lạnh :22,200BTU/H
Dòng đề:25,4-26A
Dòng chạy:4.3A
Mã lực :2HP
môi chất lạnh :R22
Xuất xứ :Thái Lan
Máy nén copeland ZB88KQ-TFD-551
Máy nén copeland ZB88KQ-TFD-551
Model: ZB88KQ-TFD-551
Nguồn điện :380-420v-3Ph-50HZ/ 460-3Ph-60HZ
Môi chất lạnh:R404a/R22
Mã lực:12HP
Công suất lạnh:109,200 BTU/H
Dòng đề:12A
Dòng chạy:22.1A
Cân nặng :20kg
Xuất sứ Thái Lan
Bên cty chúng tôi chuyên cung cấp tất cả các loại máy nén lạnh, dàng lạnh và lắp đặt kho lạnh chuyên nghiệp.
Máy nén copeland ZF24K4E-TWD-551
Model:ZF24K4E-TWD-551
Nguồn điện: 3 80-420V / 3 / 50 Hz, {{3}} V / 3 / 60 Hz
Mã Lực: 7,5HP
Môi chất lạnh: R 404 / R22 50Hz
Xuất xứ :Thái Lan
Máy nén Copeland ZP91KCE-TFD-522
Model:ZP91KCE-TFD-522
Nguồn điện :380-420V/3P/50hZ, R410A
Mã lực: 7,5HP
Công suất lạnh : 74000 BTU/H
Dòng chạy:16A
Dòng đề:101A
Gá: R410A
Cân nặng :41kg
Máy nén copeland ZR160KCE-TFD-550
Model:ZR160KCE-TFD-550
Nguồn điện:,380V/400V – 50Hz/60Hz – 3Pha
Công suất lạnh:127,00 BTU/H
Dòng đề:133,00 A
Dòng chạy:31,0A
Công suất điện:13.3HP
Môi chất lạnh :R22/R407C
Cân nặng: 66kg
Xuất xứ:Thái Lan
Máy nén Copeland ZR19KC-TFD-551
Model:ZR19KC-TFD-551
Nguồn điện:380-420V/3/50Hz
Cân nặng:27.2kg
Bên cty chúng tôi chuyên cung cấp tất cả các loại máy nén lạnh, dàng lạnh,và lắp đặt kho lạnh chuyên nghiệp.
Máy nén copeland ZR24K3-PFJ-522
Model: ZR24K3-PFJ-522
Nguồn điện: 220-240V / 1P/ 50HZ
Công suất lạnh :20,20 BTU/H
Mã lực:2HP
Dòng chạy:11,4A
Dòng đề:58,0A
Moi chất lạnh:R22
Xuất xứ :Thái Lan
Bên cty chúng tôi chuyên cung cấp các loại máy nén ,dàng lạnh công nghiệp và lắp đặt kho lạnh chuyên nghiệp.
Máy nén copeland ZR26K3-PFJ-522
Model:ZR26K3-PFJ-522
Nguồn điện :220-240V/1P/50Hz
Công suất lạnh:21,70BTU/H
Dòng chạy:11,4A
Dòng đề:60,0A
Công suất điện :2,17HP
Môi chất lạnh:R22
Xuất xứ:Thái Lan
Bên Cty chúng tôi chuyên cung cấp tất cả các loại máy nén ,dàng lạnh công nghiệp,và lắp đặt kho lạnh chuyên nghiệp.
Máy nén copeland ZR26K3-TFD-522
Model:ZR26K3-TFD-522
Nguồn điện :380-420V , 3P, 50HZ
Công suất lạnh :21,70BTU/H
Dòng chạy:4,3A
Dòng đề:26A
Mã lực:2,17HP
Ga:R22
Xuất xứ:Thái Lan
Bên cty chúng tôi chuyên cung cấp tất cả các loại máy nén lạnh,dàng lạnh công nghiệp,lắp đặt kho lạnh chuyên nghiệp.
Máy nén copeland ZR28K3-PFJ-522
Model:ZR28K3-PFJ-522
Nguồn điện :220-240V/1P/50Hz
Công suất lạnh:23,30 BTU/H
Dòng chạy:6,85A
Dòng đề:61A
Mã lực:2,33HP
Môi chất lạnh R22
Xuất xứ:Thái Lan
Bên cty chúng tôi chuyên cung cấp tất cả các loại máy nén lạnh , dàng lạnh công nghiệp,và lắp đặt kho lạnh chuyên nghiệp.
Máy nén copeland ZR30K3-PFJ-522
Model:ZR30K3-PFJ-522
Nguồn điện :220-240V, 1P, 50HZ
Công suất lạnh:25,20 BTU/H
Dòng đề:74,0A
Dòng chạy:14,3A
Mã lực:2,50HP
Môi chất lạnh:R22
Cân nặng :35kg
Xuất xứ:Thái lan
Bên cty chúng tôi chuyên cung cấp tất cả các loại máy nén lạnh, dàng lạnh công nghiệp,và lắp đặt kho lạnh chuyên nghiệp.
Máy nén copeland ZR30K3-TFD-522
Model:ZR30K3-TFD-522
Nguồn điện :380-420V/3P/50Hz
Công suất lạnh:25,20 BTU/H
Dòng đề:32,0A
Dòng chạy:5,0
Mã lực:2,5HP
Ga:R22
Xuất xứ: Thái Lan
Máy nén copeland ZR36K3E-TFD-522
Model:ZR36K3E-TFD-522
Nguồn điện :380-420V/3P/50Hz
Công suất lạnh :30,20BTU/H
Dòng đề:40,0A
Dòng chạy:5,7A
Mã lực:3HP
Môi chất lạnh : R22/R404A
Xuất xứ:Thái Lan
Máy nén copeland ZR36K3-PFJ-522
Model:ZR36K3-PFJ-522
Nguồn điện :220-240V/1P/50Hz
Công suất lạnh:30,20BTU/H
Dòng đề:82,0A
Dòng chạy:16,4A
Mã lực:3,00HP
Ga:R22
Xuất xứ:Thái Lan
Máy nén copeland ZR380KC -TWD 522
Model:ZR380KC -TWD 522
Nguồn điện: 380- 420V, 3P, 50Hz
Mã lực:30Hp
Ga:R22
Cân nặng :176.9kg
Xuất xứ :Copeland
Bên cty chúng tôi chuyên cung cấp tất cả các loại máy nén lạnh ,dàng lạnh công nghiệp và lắp đặt kho lạnh chuyên nghiệp.
máy nén copeland ZR380KCE- TWD 522
Model:ZR380KCE- TWD 522
Nguồn điện :380-420V/3P/50Hz
Công suất lạnh:335000 BTU/H
Công suất điện:31.7 HP
Ga:R407C
Xuất xứ:Thái
Cân nặng:176.9kg
Bên cty chúng tôi chuyên cung cấp tất cả các loại máy nén lạnh, dàng lạnh công nghiệp, và lắp đặt kho lạnh chuyên nghiệp.
Máy nén copeland ZR48K4E-TWD-551
Model:ZR48K4E-TWD-551
Nguồn điện :380-420V/3/50Hz
460V/3/60Hz
Gas:R 404A
Cân nặng:119kg
Xuất xứ:USA
MÁY NÉN LẠNH COPELAND CR34K6M-PFZ
Dịch vụ tư vấn thiết kế,gia công sản xuất, thi công, lắp đặt , bảo trì : máy nén, dàn lạnh công nghiệp, kho lạnh, cụm máy nén dàn ngưng, cửa kho lạnh,khung sườn bảo vệ hệ thống kho cấp đông, kho lạnh, kho mát, hệ thống giải nhiệt…...
MÁY NÉN LẠNH COPELAND ZP26K3E-TFD
Tên sản phẩm: Máy nén Copeland ZP26K3E-TFD Công suất lạnh: 21.100 Btu/h (2.2 HP) Nguồn điện: 380- 420V, 3P, 50Hz Môi chất lạnh: Gas R410A
MÁY NÉN LẠNH COPELAND ZP31KSE-TFM
Công suất lạnh: 25.000 Btu/h (2.67 HP) Nguồn điện: 380-420V, 3P, 50Hz Môi chất lạnh: Gas R410A Xuất xứ: Thái Lan
MÁY NÉN LẠNH COPELAND ZP41K3E-TFD
Công suất lạnh: 33.500 Btu/h (3.4 HP) Nguồn điện: 380-420V, 3P, 50Hz Môi chất lạnh: Gas R410A
MÁY NÉN LẠNH COPELAND ZP49K5E-TFD
Công suất lạnh: 40.700 Btu/h (4.1 HP) Nguồn điện: 380-420V, 3P, 50Hz Môi chất lạnh: Gas R410A
MÁY NÉN LẠNH COPELAND ZP54K5E-TFM
Công suất lạnh: 44.000 Btu/h (4.5 HP) Nguồn điện: 380-420V, 3P, 50Hz Môi chất lạnh: Gas R410A
MÁY NÉN LẠNH COPELAND ZP57K3E-TFD
Công suất lạnh: 47.500 Btu/h (4.8 HP) Nguồn điện: 380-420V, 3P, 50Hz Môi chất lạnh: Gas R410A
MÁY NÉN LẠNH COPELAND ZP61KCE-TFD
Công suất lạnh: 50.000 Btu/h (5.1 HP) Nguồn điện: 380-420V, 3P, 50Hz Môi chất lạnh: Gas R410A
Máy nén lạnh copeland ZR81KC-TFD-522
Model:ZR81KC-TFD-522
Nguồn điện:380-420V/3P/50Hz
Công suất lạnh:68,00 BTU/H
Dòng đề:101,0A
Dòng chạy:12A
Công suất :12HP
Môi chất lạnh :R22
Cân nặng:40,9kg
Môi chất lạnh:R22
Máy nén lạnh ZR68KC-TFD-522
Model:ZR68KC-TFD-522
Nguồn điện :80V/400V – 50Hz/60Hz – 3Pha
Công suất lạnh:57,50 BTU/H
Dòng chạy:10,0A
Dòng đề:74.0A
Mã lực:5.7Hp
Ga:R22/R407C
xuất xứ:Thái Lan
Máy nén Dorin H403CC
Model: H403CC Xuất xứ: Italia Nguồn điện: 380V/3P/50Hz- 440V/3P/60Hz Công suất điện: 4 Hp Môi Chất Lạnh: R22 - R404A - R134A - R407C
MÁy nén TECUMSEH TAG4568Z
Xuất xứ: PHÁP Nguồn điện: 380V/3P/50Hz - 440V/3P/60Hz Công suất điện: 5.75 Hp Môi Chất Lạnh: R22 - R404A
TẤM CÁCH NHIỆT EPS
Chuyên cung cấp và lắp đặt các loại tấm cách nhiệt Polyurethane (PU) và Polystyrene (EPS) có chất lượng cao, lắp đặt nhanh chóng và dễ dàng. Các chỗ nối ghép của panel sử dụng khoá camlock, hoặc bấm diver.
TẤM CÁCH NHIỆT PU
THÔNG SỐ KỸ THUẬT PANEL CÁCH NHIỆT PU : - Vật liệu bề mặt : Hai mặt bọc tole colorbond, inox 304-2B, Composite. - Tỷ trong foam : 40 - 45 Kg/m3. - Chiều dài tối đa : 8,000 mm. - Chiều rộng tối đa : 1,208 mm. - Chiều dày tiêu chuẩn ( mm) : 50 - 75 - 100 - 125 - 150 - 175 - 200. - Hệ số dẫn nhiệt : 0,018 - 0,022 W/m.0K. - Hệ số hấp thụ nước thấp so với các vật liêu khác. - Cường độ nén cao : 200 Kpa - Các tấm panel liên kết với nhau : ngàm âm dương , khóa Camblock. - Kiểu ngàm làm kín b
MÁY NÉN LẠNH KULTHORN AE2416K-SR
Máy nén lạnh KULTHORN loại dùng gas R404A / R507 chuyên dùng cho các thiết bị bảo quản lạnh với độ âm sâu (-20oC): Tủ đông, Tủ trưng bày thực phẩm siêu thị, Tủ đông loại lớn, Tủ Inox cho bếp, Kho bảo quản đông lạnh. Kho bảo quản mát.
MÁY NÉN LẠNH KULTHORN AE4474EK
Máy nén KULTHORN kiểu piston, gas R22 ứng dụng cho các sản phẩm: Máy lạnh, Tủ lạnh dung tích lớn, Tủ mát, Tủ đông, Kho bảo quản mát dung tích vừa và nhỏ ... Tủ trưng bày siêu thị, máy sấy khí...
Máy nén MANEUROP MT80-4M
Nén pittông với dầu khoáng cho R22, MBP & HBPMotor Điện áp đang 380-400V / 3/50Hz - 460V/3/60Hz.
MÁY NÉN LẠNH MANEUROP MT44
MT44 Nén pittông với dầu khoáng cho R22, MBP & HBPMotor điện áp đang 4380-400V / 3/50Hz - 460V/3/60Hz.
MÁY NÉN LẠNH DAIKIN JT212D-YE
Nguồn điện: 380V/3P/50Hz Công suất lạnh: 73,000 Btu/H Công suất điện: 7 Hp Môi Chất Lạnh: R22
Máy Nén Lạnh Daikin JT95GABV1L
Xuất xứ: China Nguồn điện: 220V/1P/50Hz Công suất lạnh: 30,900 Btu/H Công suất điện: 2,75kW Môi Chất Lạnh: R22
Kho lạnh bảo quản Vacxin
Kho lạnh mới hoàn thành và đưa vào sử dụng năm 2014 Kho Lạnh Bảo Quản vacxin - Lâm Đồng Kho Lạnh Trữ Vacxin - TP Lâm Đồng Địa Chỉ : Bảo Lộc, TP Lâm Đồng Năm thực hiện : tháng 3 năm 2014 Kích thước kho lạnh : 3m X 2.0m X 2.5M Hình ảnh thi công kho lạnh :
Kho Lạnh Bảo Quản Gia Cầm
- Kho bảo quản thực phẩm chế biến như: Thịt, hải sản, đồ hộp … - Bảo quản nông sản thực phẩm, rau quả. - Bảo quản các sản phẩm y tế, dược liệu. - Kho bảo quản sữa. - Kho bảo quản và lên men bia. - Bảo quản các sản phẩm khác.
CỤM MÁY NÉN DÀN NGƯNG BITZER
Thông tin chi tiết: Cụm máy nén dàn ngưng Bitzer được nghiên cứu và phát triển bỡi hãng Bitzer - Đức + Sử dụng máy nén lạnh semin hermatic Bitzer - Đức + Công suất điện : 1.5 - 60 Hp + Môi chất lạnh : R22, R404A , R507C , R134A. v.v. + Nguồn điện : 220V/1P/50Hz hay 380V./3P/50Hz + Phụ tùng hãng Danfoss/ Alco + Hệ thống đã bao gồm sẵn : Máy nén lạnh Bitzer , dàn nóng , bình chứa , kính xem gas , role ap suất. v.v. + Lên thành cụm hoàn chỉnh tại Châu Á. Hình ảnh Cụm Máy N
Máy nén lạnh Tecumseh TAG4561T
Xuất xứ: PHÁP Nguồn điện: 380V/3P/50Hz - 440V/3P/60Hz Công suất điện: 5,5 Hp Dòng chạy (RLA): 9,9 A Dòng đề (LRA): 53 A Môi Chất Lạnh: R22 - R404A Công suất lạnh: 50,707 Btu/H
Máy Nén Lạnh ZR26
ZR26K3-TFD prev next Model: ZR26K3-TFD Xuất xứ: Thái Lan Nguồn điện: 380V/3P/50Hz- 440V/3P/60Hz Công suất lạnh: Công suất điện: 2,15 Hp Môi Chất Lạnh: R22 - R407C - R134A
Fanpage Facebook
Liên kết website
Thống kê
- Đang online 0
- Hôm nay 0
- Hôm qua 0
- Trong tuần 0
- Trong tháng 0
- Tổng cộng 0
Máy sấy thăng hoa ( sấy khô đông lạnh )
MSTH
Thiên Hải
1 năm
Sấy thăng hoa Là quá trình tách nước ra khỏi sản phẩm, ở quy trình này nước được chuyển từ thể rắn sang thể khí trong điều kiện môi trường chân không. Khi gia nhiệt thì nước sẽ thăng hoa trực tiếp từ dạng rắn (băng) sang dạng khí, điều này giúp cho sản phẩm sau khi tách ẩm vẫn giữ nguyên hình dạng, màu sắc, mùi vị, dưỡng chất.
Vui lòng gọi
Sấy thăng hoa Là quá trình tách nước ra khỏi sản phẩm, ở quy trình này nước được chuyển từ thể rắn sang thể khí trong điều kiện môi trường chân không. Khi gia nhiệt thì nước sẽ thăng hoa trực tiếp từ dạng rắn (băng) sang dạng khí, điều này giúp cho sản phẩm sau khi tách ẩm vẫn giữ nguyên hình dạng, màu sắc, mùi vị, dưỡng chất.
Ở điều kiện nhiệt độ bình thường, lượng nước trong thực phẩm ở thể lỏng. Để thăng hoa, chúng cần được chuyển sang thể rắn bằng cách đông lạnh. Chính vì thế, sấy thăng hoa còn được gọi là sấy khô đông lạnh.

I. ỨNG DỤNG
Sấy thăng hoa được ứng dụng trong việc làm khô sản phẩm như:
+ Sấy thăng hoa dược liệu: Dược liệu thiên nhiên thường ở dạng thô, dễ bị biến đổi và mất chất. Do đó, sấy thăng hoa là phương pháp được ưu tiên lựa chọn và được sử dụng trực tiếp trong quá trình sản xuất và bảo quản dược liệu. Ví dụ : đông trùng hạ thảo, nấm linh chi.
+ Sấy thăng hoa rau quả, thực phẩm mọng nước như: các loại rau, củ như kiwi, dâu tây, cam, chanh, dưa hấu, xoài, mít …vv
+ Các sản phẩm sau khi sấy thăng hoa thường bị giòn và dễ gãy vụn nên sấy thăng hoa còn thích hợp để sấy các sản phẩm dạng bột như: bột rau củ, bột thịt cá, bột ca cao..vv
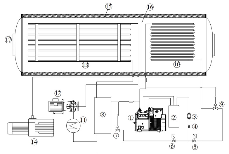
II. CẤU TẠO CỦA MÁY SẤY THĂNG HOA
Một máy sấy thăng hoa có cấu tạo bao gồm: hệ thống bẫy lạnh, hệ thống bơm chân không, hệ thống kệ sấy, hệ thống bơm tuần hoàn dung môi truyền nhiệt trung gian.

1. Máy nén lạnh
2. Dàn ngưng
3. Phin lọc ẩm
4. Kính soi gas
5 & 6. Van điện từ
7 & 9. Van tiết lưu
8. Dàn trao đổi nhiệt
10. Dàn bay hơi
11. Bình gia nhiệt dầu
12. Bơm tuần hoàn dầu
13. Kệ sấy
14. Bơm chân không
15. Thân vỏ cách nhiệt
16. Vách ngăn
17. Cửa
Sơ đồ chu trình vận hành của máy sấy thăng hoa:

III. CƠ CHẾ HOẠT ĐỘNG
Phương pháp sấy thăng hoa được hoạt động dựa trên nguyên lý thăng hoa của nước.
Thăng hoa của nước là quá trình mà nước chuyển trực tiếp từ dạng rắn sang dạng khí và bỏ qua giai đoạn trung gian là dạng lỏng.
Phương pháp sấy thăng hoa đã ứng dụng quá trình này để sấy khô thực phẩm. Đầu tiên, thực phẩm sẽ được đông lạnh ở mức nhiệt từ -10oC đến -40oC, phần nước và độ ẩm trong nguyên liệu sau khi được đông lạnh sẽ được làm thăng hoa sang dạng hơi nước ở điều kiện môi trường chân không. Phần hơi nước này sẽ được ngưng tụ ở hệ thống làm lạnh và thoát ra bên ngoài. Quá trình này diễn ra liên tục cho đến khi sản phẩm đạt yêu cầu.
Kết thúc quá trình sấy, thành phẩm được phủ một lớp khí nitơ, khí nitơ có tác dụng lấp đầy các khoảng trống do thực phẩm bị mất nước. Chính điều này sẽ giúp thực phẩm sau khi sấy không bị teo tóp, biến dạng.
IV. QUY TRÌNH SẤY THĂNG HOA
Sấy thăng hoa được tóm gọn qua 2 bước chính:
Bước 1 – CẤP ĐÔNG
Bộ phận cấp đông sẽ đông lạnh sản phẩm, cấp đông nhanh ở nhiệt độ thấp từ -30oC đến – 50oC, khi thực phẩm đông đá hoàn toàn sẽ được chuyển qua buồng hút chân không.
Bước 2 – GIAI ĐOẠN THĂNG HOA
Bơm chân không sẽ tiến hành rút hết không khí bên trong buồng sấy thăng hoa, tạo môi trường chân không. Điện trở sẽ gia nhiệt để thực hiện quá trình thăng hoa, chuyển hóa nước đá có trong thực phẩm thành dạng khí (hơi nước).
Trong môi trường sấy chân không, các tinh thể nước đá trong nguyên liệu sẽ thăng hoa mà không qua giai đoạn hóa lỏng. Khoảng 90% ẩm trong nguyên liệu được lấy đi. Hơi ẩm thoát ra ngoài sẽ được hấp thụ và động tụ lại thành băng
Sau đó, thực phẩm được chuyển qua làm khô lần nữa, để loại bỏ triệt để phần nước còn sót lại.
Kết thúc giai đoạn này, nhiệt độ trong buồng sấy thăng hoa sẽ được điều chỉnh tăng dần và độ ẩm trong nguyên liệu vào khoản từ 1% đến 4%.
Lưu ý: Khi chế biến sản phẩm sấy bằng phương pháp sấy thăng hoa, bạn chỉ cần ngâm với nước là chúng sẽ trở về trạng thái như ban đầu, từ hình dáng, màu sắc và cả hàm lượng dinh dưỡng, hương vị.
V. ƯU ĐIỂM & NHƯỢC ĐIỂM
Các loại máy trên thị trường đều có những ưu - nhược điểm để người dùng đánh giá và chọn lọc sao cho phù hợp và hiệu quả.
Máy sấy thăng hoa cũng có những ưu điểm và nhược điểm đáng chú ý:
- Về ưu điểm:
- Chất lượng của sản phẩm sấy gần như không bị thay đổi về hình dạng,
màu sắc,
hương vị, thành phần dinh dưỡng được giữ nguyên vẹn. - Cấu trúc sản phẩm không bị thay đổi. Giòn xốp dễ nghiền thành bột.
- Sản phẩm sau khi sấy thăng hoa có độ ẩm rất thấp nên các vi sinh vật gây hư hỏng thực phẩm không thể phát triển. Do đó, sản phẩm sau sấy không cần dùng bất cứ chất bảo quản gì vẫn có hạn dùng lâu.
- Sau khi sấy khô xong có thể bảo quản lâu dài ở điều kiện thông thường, mà không cần để trong môi trường lạnh.
- Có khả năng hồi phục về trạng thái ban đầu khi ngâm với nước.


- Về nhược điểm:
- Chi phí đầu tư tương đối cao và quy trình phức tạp nên các loại máy sấy thực phẩm sử dụng công nghệ sấy thăng hoa đều có giá trị cao.
- Thời gian để hoàn thành một mẻ sấy khá lâu, nên tiêu tốn nhiều điện năng và sức lực.
Sản phẩm sấy thăng hoa sẽ dễ bị hút ẩm trở lại hơn. Nên cần phải đóng gói bảo quản chân không sau khi sấy xong.

Để biết thêm thông tin chi tiết về máy sấy, quý khách hàng vui lòng liên hệ:
CÔNG TY TNHH THƯƠNG MẠI DỊCH VỤ KỸ THUẬT THIÊN HẢI
Hotline : 0909 837 737 - 098 5314 549
Web: Thienhai.vn kholanhthienhai.com
Email: thietbilanhthienhai@gmail.com
Bình luận
Sản phẩm cùng loại
Đặc điểm nhận biết một máy sấy thăng hoa chất lượng
Hoàn thiện hình dáng bên ngoài giúp cho máy sấy thăng hoa bền, đẹp theo thời gian. Nó được thể hiện rõ nhất ở các chi tiết kệ sấy, khay sấy, khung, vỏ, cửa. Một số máy sấy thăng hoa cao cấp sử dụng phương pháp đặc biệt để hoàn thiện bề mặt, chi tiết như mạ PVD – sơn phủ tĩnh điện.
SẤY THĂNG HOA VÀ QUY TRÌNH SẢN XUẤT DÂU TÂY SẤY THĂNG HOA
Sấy thăng hoa được ứng dụng rộng rãi trong ngành công nghiệp chế biến thực phẩm, trong đó phải kể đến là trái dâu tây sấy thăng hoa.
Dâu tây là loại trái cây chứa hàm lượng dinh dưỡng cao, trong 100g dâu tây chứa: Lượng calo: 32, Nước: 91% Chất đạm: 0,7g, Carb: 7,7g, đường: 4,9g, chất xơ: 2g, chất béo: 0,3g. Ngoài ra còn có các chất dinh dưỡng khác như vitamin C, mangan, folate, kali, magiê, vitamin K.
SỮA CHUA SẤY THĂNG HOA
Sấy thăng hoa sữa chua là quy trình sấy khô sữa chua, mục đích là lấy đi hết lượng nước có trong sữa chua mà vẫn giữ nguyên được hình dáng, màu sắc, hương vị ban đầu cũng như thành phần dinh dưỡng. Vậy quy trình để cho ra một mẻ sữa chua sấy thăng hoa sẽ được diễn ra như sau:
So sánh sấy lạnh, sấy chân không và sấy thăng hoa
Hiện nay, trên thị trường công nghệ sấy đang ngày càng được mở rộng và phát triển, trong đó phổ biến ba phương pháp là sấy thăng hoa, sấy chân không và sấy lạnh. Mỗi phương pháp sấy đều có những đặc điểm riêng và dựa vào những đặc điểm đó để chúng ta có thể phân biệt giữa ba phương pháp sấy.
SO SÁNH SỰ KHÁC BIỆT GIỮA PHƯƠNG PHÁP SẤY THĂNG HOA VÀ SẤY CHÂN KHÔNG
Như vậy, sấy thăng hoa và sấy chân không đều là những phương pháp ưu việt trong sản xuất và chế biến nông sản, thực phẩm,... Dựa trên những đặc điểm và hoạt động của hai phương pháp này, có thể rút ra một số nhận xét sau:
Ưu điểm của sấy thăng hoa chủ yếu tập trung vào các khía cạnh vi lượng, vitamin, màu sắc và mùi vị. Chúng đem lại chất lượng sản phẩm tốt hơn nhiều so với sấy chân không, nhưng chi phí sấy cũng cao hơn. Đồng thời công nghệ này chỉ sấy được một số sản phẩm nhất định , nhạy cảm với nhiệt, dễ bị biến đổi cấu trúc như bơ, sầu riêng,… Trong khi đó, sấy chân không thích hợp hơn với các nguyên liệu ít nhạy cảm với nhiệt như thịt, cá,…cho thời gian sấy nhanh, chất lượng tốt không kém sấy thăng hoa.
BẢO TRÌ MÁY SẤY THĂNG HOA
Máy sấy thăng hoa cũng như các dòng máy khác trên thị trường khi hoạt động đến mức độ nào đó cũng sẽ gây ra sự hư hỏng, linh kiện bên trong bị hao mòn và tuổi thọ hoạt động giảm dần theo thời gian, chính vì thế chúng ta nên bảo trì máy sấy định kỳ.
Thiên Hải là một đơn vị đáp ứng về việc sửa chữa và bảo trì máy sấy thăng hoa trên toàn quốc.
Thay dầu bơm chân không máy sấy thăng hoa
Vậy, vì sao cần phải thay dầu bơm chân không ?
Đó là khi áp suất không còn đủ thấp đúng yêu cầu. Mà dầu trong bơm có tác dụng bôi trơn và bịt kín kết cấu hút chân không, cho nên dầu phải có độ nhớt phù hợp, nếu dầu bị loãng thì áp suất hút không đạt đủ sâu.
SỬA CHỮA MÁY SẤY THĂNG HOA TRÊN TOÀN QUỐC
Tuy nhiên, máy sấy thăng hoa cũng như các dòng máy khác trên thị trường khi hoạt động đến mức độ nào đó cũng sẽ gây ra sự hư hỏng, linh kiện bên trong bị hao mòn hoặc tuổi thọ hoạt động giảm dần theo thời gian chính vì thế việc sửa chữa và bảo trì máy sấy là điều cần thiết.
Thiên Hải là một đơn vị đáp ứng về việc sửa chữa và bảo trì máy sấy thăng hoa trên toàn quốc.
MÁY SẤY NHIỆT NÓNG ( MÁY SẤY BƠM NHIỆT CÔNG NGHIỆP )
Máy sấy nhiệt nóng hay còn gọi là máy sấy bơm nhiệt công nghiệp, có công dụng trong việc sấy khô nguyên liệu ở nhiệt độ cao để làm bay hơi nước trong sản phẩm/nguyên liệu.
Dải nhiệt độ thường dùng từ 30-100oC. Nhiệt độ càng cao thì nước bay hơi càng nhanh.
TỔNG QUAN VỀ MÁY SẤY NHIỆT LẠNH ( MÁY SẤY BƠM NHIỆT CÔNG NGHIỆP )
Phương pháp sấy lạnh là phương pháp sấy hiện đại, phương pháp này khắc phục và thay thế những hạn chế trong phương pháp sấy truyền thống. Để áp dụng phương pháp này một cách hiệu quả, người ta cho ra đời dòng máy sấy nhiệt lạnh. Máy sấy nhiệt lạnh hay còn gọi là máy sấy bơm nhiệt công nghiệp, là loại máy sử dụng không khí lạnh khô (từ 15-25oC) để hút ẩm sản phẩm, nguyên liệu.








































































